MC系列脉冲式布袋除尘器
使用说明
一、用途和适用范围
MC系列脉冲布袋除尘器除尘效率高、处理风量大、性能稳定、操作维修方便,使用效果好、不易积粉,应用范围广。此设备广泛适用于粮食食品、饲料、冶金化工、建材、医药等行业的通风除尘和粉尘回收。

二、工作原理
含尘气流从进气口进入下箱体后,部分沉降,轻微粉尘浮动时被滤袋阻留。净化空气透过滤袋,经文氏管进入上箱体,从出气口排出,积附在滤袋外壁的粉尘不断增加,使除尘器阻力增大,为使设备阻力维持在限定(一般为80~120毫米水柱)的范围内,就要清除积附在滤袋外壁的粉尘。清灰是由控制仪定期顺序触发各控制阀,开启脉冲阀,使气包内的压缩空气由喷吹管孔喷出(一次风)通过文氏管诱导数倍于一次风的周围空气(二次风)进入滤袋,使滤袋在一瞬间急剧膨胀并伴随着气流的反向作用,抖落粉尘,被抖落的粉尘落入灰斗,经排灰阀排出机体。

三、性能及选用说明
1、过滤面积选定按下列公式计算:
F= L/60V(平方米)
式中:F为除尘器的过滤面积(平方米),L为除尘器的过滤风量(立方米/时),V为除尘器的过滤风速(米/分)
2、过滤风速的选定
对于过滤温度高(80<t≤120℃),粘性大、浓度高,颗粒细的含尘气体,建议按抵挡负荷运行,采用过滤风速V=1.0~1.5米/分。
对于过滤常温(t≤80℃),粘性小、浓度低、颗粒粗的含尘气体,建议按高档负荷运行采用过滤风速V=2.0~2.5米/分。
3、工作阻力
常温工况的空载运行阻力为30~40毫米水柱,负载运行阻力控制范围应与所选用的过滤风速相适应。
对低挡运行工况选用工作阻力80~120毫米水柱。
对高挡运行工况选用工作阻力110~150毫米水柱。
4、捕集对象
非粘结性,非纤维性的工业粉尘。
5、入口含尘浓度
不宜超过15克/标准立方米(对较粗粉尘可以酌情放宽),当入口浓度超过上述规定时,应前置一级中效除尘器预先除掉粗尘粒。
6、含尘空气温度
不超过120℃,瞬时可达150℃,但时间不超过5分钟。
7、禁忌
禁忌带酸性,腐蚀性、易燃、易爆的粉尘。
8、滤袋寿命
正常使用不小于一年。
9、除尘效率
可达99.5%。

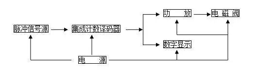
四、清灰控制
采用JMK型集成元件无触点脉冲控制仪来控制电磁阀启闭,实现有规律的喷吹清灰喷吹时间及喷吹周期视运行阻力情况,可以在一定范围内调节,喷吹时间即脉冲宽度范围0.1~0.5秒,喷吹周期即脉冲周期1~30秒。

五、维护检修
1、各传动均应定期注油,传动部件如有严重磨损应及时更换。
2、应经常注意排风管有否粉尘排出。如发现有冒灰现象,需及时查明原因排除故障。滤袋磨损要及时更换。
3、应经常检查密封部件的密封程度,及时消除漏气现象。
4、除尘器各部件外壁,应定期进行油漆工作,以防锈蚀,影响使用寿命。
5、控制仪等控制设备应有专人负责管理、维修。
6、脉冲除尘器压缩空气过滤器及气包每班排一次水污,空气过滤器3~6月要用油清洗一次,脉冲阀膜片是易损件,要经常检查是否破损,影响正常喷吹时应及时更换,电磁阀铁芯及弹簧要定期清洗,用酒精擦掉油污。
7、脉冲布袋在每次生产前或交接班时,必须检验其是否有堵塞或破损现象,如发现上述情形,必须排除后并经设备主管人员批准后方可投入生产。
8、物料不能与电动机、电器元件、电磁阀、控制柜仪器等易产生火花处接触,易产生爆炸。

六、参数


电话:18903178757
传真:0317-8041117
邮箱:28505225@qq.com
地址:河北省泊头市富镇开发区
冀ICP备16028451号-3
-
-